12月号その2


臨時受聖餐者総会開催

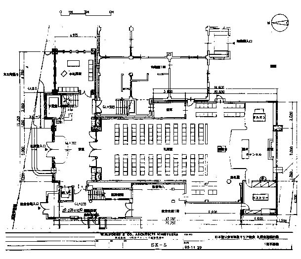
 去る11月29日、幼稚園ホールにおいて礼拝堂建築のための臨時受聖餐者総会が開催されました。議案の礼拝堂建築基本設計案は、9月13日の臨時受聖餐者総会以後、信徒の皆さんから寄せられた基本計画案に対する意見を、建築実行委員会で整理検討して図面化したもの。最初に辻建築副実行委員長が前回からの変更点を中心に基本計画案を説明し、それに対する質疑応答、提案・協議という形で進められ、最後に裁決により基本設計案が承認されました。 協議ではトップライトよりも、メンテナンスや換気の点で優れる高窓を採用する提案や耐震強度を高める構造変更提案が中心になりました。礼拝堂も、当然建物としての強度やメンテナンスの問題を抜きにして設計はできません。しかし、同時に礼拝にふさわしい雰囲気を醸し出す意匠が必要であるとも、建築実行委員会では考えています。また、近い将来予想される幼稚園舎の改築や対面式の礼拝形式において、会衆席が講壇を取り囲む様な配置に変わりつつある傾向をも、考慮しなければなりません。強度やメンテナンス、意匠、そして将来の改築に対する柔軟さ、これらをどのように衡り合わせていくのかが、ポイントになってきます。幸い、今回設計業者に選定した一粒社ヴォーリズ建築事務所は、教会建築にかけては日本でもトップクラスの経験を有する設計事務所です。承認された礼拝堂基本設計をもとに、総会で議論された耐震強度やトップライトのメンテナンス方法、換気用の窓について、建築実行委員会と一粒社ヴォーリズ建築事務所で協議を重ね、随時報告していきたいとおもいます。さらに、細部の設計案をまとめ、二月の定期受聖餐者総会上で報告される予定です。
 来年の今頃は、新しい礼拝堂で聖歌隊の練習を聞きながら聖器磨きをしているかと思うと胸が高鳴ります。

九月総会発表案からの変更点

一階
玄関ホール東側階段下のトイレは、教会会館のトイレに近いことから廃止し、このスペースを下足室にします。これにより玄関ホール内の下足棚はなくなり、玄関スペースを広く活用でき、礼拝後のおしゃべりを楽しめるスペースになればと思っています。エレベーターの出入口を従来の会館側から玄関ホール側に変更。一階ではアッシャーから、二階では会衆席から視認しやすくなります。エレベーター前には幼児の危険防止用の柵などを検討。会館西側の男女共用トイレは障害者でも使いやすいように改造します。礼拝堂内は、チャンセル内の柱が東側壁面に移動。東側会衆席の前にあった講壇は中央通路前のチャンセル外に移動するとともに、チャンセルの南北長を少し短くします。洗礼盤は東側から西側に移動し、東側倉庫と会衆席が少し広がります。これらの変更により、講壇、聖卓を囲みながらともに礼拝を捧げる雰囲気が強まります。また、南東角の倉庫を廃止しオルガンスペースを拡大。ベストリーは西側に突き出す形で五割大きくします。

二階
会衆席は母子スペースとしても活用できるよう、手摺の高さを工夫するとともに、幼児が這いまわることを考慮して北側ギャラリーには部分的に絨毯を敷きます。


新たに外部献金にご協力
いただいた方々

(10月1日〜11月20日扱い分)

(敬称略)井口濱久、古賀久幸、レイビージュディー、佐藤タカ、服部寛美、山口すて、吉田淳子、タンゴアンサンブル「アストロリコ」、辻文雄、聖マリア幼稚園母の会、武藤六治、久保怜子、大阪聖ヨハネ教会、吉田栄子、伊藤志摩子、山内トヨ子、寺沢きよの、久保ハツミ、タダシ、株式会社フォトニクス、北山成子、草田直子


聖マリア教会
今年のクリスマス

12月18日(金) 午後5時    聖マリア幼稚園クリスマス・ページェント
12月19日(土) 午後7時  青年会クリスマスパーティー
12月20日(日) 午前10時45分 京都聖マリア教会クリスマス総員礼拝・祝会
12月22日(火) 午後7時    ジュニアチャーチ(中高生)クリスマス
12月23日(水) 午前11時   ボーイスカウト京都第24団クリスマス
12月24日(木) 午後1時30分  日曜学校クリスマス礼拝と祝会
  午後7時30分 京都聖マリア教会クリスマス・イヴ・キャンドル・サーヴィス
                         (唱詠による夕の礼拝)
  午後11時30分 クリスマス深夜聖餐式
12月25日(金) 午前10時45分 京都聖マリア教会降誕日聖餐式
1月1日(金)  午前11時 元旦礼拝


先号のコイノニアでもご紹介しましたように、節目節目(逝去記念日・誕生日・その他)に感謝献金を献げる事をおすすめいたします。今年は、不況の煽りか、建築献金にまわっているのか、例年より感謝献金が少ないようです。
10月より、教会委員会のお許しをいただき、感謝献金をおささげいただいた方のご芳名を掲載させていただくことになりました。感謝献金袋はメールボックスの横に用意しています。よろしくお願いいたします。
   (会計担当・中野豊)

おりおりの献金

逝去者記念
吉田栄子、福原則子、宇野祐次、松本晴子、山口ヨシエ、中島豊子、速水恵子、中田利奈

誕生日感謝
浅井みよ、木元民、中野豊、中野浩、佐々木統、西村清子、菅原一樹、邨田志津子、宗像康雄

特別感謝
鎌田福男(受洗)、谷幸洋・大鉢恵子(婚約)、吉村由理(幼児祝福・懐妊)、芝正巳(バザー)、鎌田梅子・兼子・洋子(逝去)


ニュースとお知らせ

=逝去=
ミカエル鎌田福男さん(鎌田梅子さんの夫、同洋子さんの父)は、第一岡本病院に入院しておられましたが、去る11月15日午前5時18分、逝去されました。同日午後7時30分から通夜の祈りが、16日、午前10時から葬送式が、京都聖マリア教会会館において行われました。
=お祈り下さい=
続木智子さんのお母さん、木田悦子さんは、心筋梗塞のため、大阪警察病院に緊急入院され、治療を受けておられます。経過は順調で近く退院されるまで回復なさいました。
=退院=
▽星野富士子さんは、肺炎のため入院しておられましたが、21日退院され、自宅で静養しておられます。
▽吉川まゆみさんのお母さん、奈良沢綾子さんは、旅行中くも膜下出血のため、東京の病院に入院しておられましたが、去る11月29日退院され、神戸の自宅で静養しておられます。引き続きお祈り下さい。
=誕生感謝の祈り=
12月6日、聖餐式に引き続き、続木義也さん・恵さん夫妻の長女明佳(さやか))ちゃんの「誕生感謝の祈り」をいたします。ご一緒にお祈り下さい。
=療養入院=
中根冬雄さんは11月24日から約三ケ月の予定で、前に入院しておられた群馬県の沢渡温泉病院に静養とリハビリのために入院されます。住所は、教会へ。お問い合わせください
=1999年度教会委員および教区会信徒代議員の選挙=
来年度の教会委員と教区会信徒代議員の選挙を行います。受聖餐者の方々には投票用紙をお送りしています。12月25日(金)までに、ご投票下さい。
=聖歌隊の練習=
クリスマス礼拝を目指して聖歌隊の練習が始まりました。今まで聖歌隊のメンバーだった人、新たに聖歌隊に加わろうとする方、練習にご参加下さい。練習日は次の通りです。12月6日(日)、12日(土)、13日(日)、19日(土)、土曜日は午後7時30分から、日曜日は礼拝後に行います。
=聖マリア幼稚園新入園児願書受付=
10月1日(木)から、聖マリア幼稚園1999年度の入園願書の受付が始まっています。三歳児、四歳児の就園希望のお子さんが身近におられましたら、ぜひお勧め下さい。
=ロイド司祭夫妻を囲む会=
11月3日に開催されたウイリアムス神学館創立50周年記念式典に参加するために、ジョン・J・ロイド司祭夫妻が久しぶりに来日され、5日(木)午後、パレスサイド・ホテルにおいて、同夫妻を囲んで京都聖マリア教会関係者ら十八名が集い、昔を懐かしみながら歓談の時を持ちました。=京都教区第90(定期)教区会行わる=
去る11月22日(日)午後6時から23日(月)午後2時30分まで、教区センターにおいて、京都教区第九十(定期)教区会が開催され、聖職議員、信徒代議員80名が集まり、諸委員会の報告、議案の審議がなされました。「京都聖マリア教会礼拝堂の新築を承認し、併せて資金借入のために教区所有の同教会の土地および建物を担保提供することを承認する件」が常置委員会から提案され、承認されました。
最後に行われた常置委員の選挙では、原田文雄司祭(聖光)、古賀久幸司祭(奈良)、浦地洪一司祭(京マリア)、尾松澄代氏(大津マリア)、菊池泰次氏(下鴨)、服部卓爾氏(京マリア)が選出されました。
=結婚式=
藤原健久執事(橋本キリスト教会牧師補)は、11月28日(土)午後1時から、橋本キリスト教会において、武藤主教司式のもと、松本華子さん(京都聖ヨハネ教会信徒)と結婚式を挙げられます。
=1999年聖公会手帳=
来年の聖公会手帳をご希望の方は申し込んで下さい。手帳1200円、バインダー型(システムファイル)3500円。牧師まで。
=パイプオルガンによるクリスマスコンサート=
☆「パイプオルガンの世界98」
▽12月5日(土)午後3時開演
▽京都コンサートホール
▽演奏/トーマス・シュメークナー
▽「シェーンブルン宮殿とウイーンのエスプリ」作曲家エリック・コロン氏のお話によるレクチャーコンサートで、ウイーンの伝統あるオルガン音楽を初めて披露。
▽全席指定2500円、優待割引2250円
☆「クリスマス・オルガン・コンサート」
▽12月18日(金)午後7時開演
▽京都コンサートホール
▽演奏/オリヴィエ・ラトリ
▽パリ・ノートルダム大聖堂のオルガニスト、ラトリがパリの大聖堂で演奏するクリスマスの曲目を初めて京都で。
▽全席指定2500円、優待割引2250円
☆「ケンブリッジ大学セント・ジョーンズ聖歌隊クリスマス・コンサート」
▽12月20日(日)午後3時開演
▽京都コンサートホール
▽イギリスの名門聖歌隊による古今の教会音楽とクリスマス・キャロル、オルガン独奏などで楽しむ聖夜。
▽全席指定3000円、優待割引2700円
▼詳しくは、チラシをご覧下さい。


他の月の月報へ

インデックスページへ戻る